气密性检测设备的应用越来越广泛,在压力容器的应用最为突出,那么压力容器的气密性检测的方法有哪些呢?需要注意哪些问题呢?
压力容器应按以下要求进行气密性试验:
(1)气密性检测试验应在液压试验合格后进行。对设计要求作气压试验的压力容器,气密性试验可与气压试验同时进行,试验压力应为气压试验的压力。
(2)碳素钢和低合金钢制成的压力容器,其试验用气体的温度应不低于5℃,其它材料制成的压力容器按设计图样规定。
(3)气密性检测试验所用气体,应为干燥、清洁的空气、氮气或其他惰性气体。
(4)进行气密性检测试验时,安全附件应安装齐全。
(5)试验时压力应缓慢上升,达到规定试验压力后保压不少于30分钟,然后降至设计压力,对所有焊缝和连接部位涂刷肥皂水进行检查,以无泄漏为合格。如有泄漏,修补后重新进行液压试验和气密性试验。
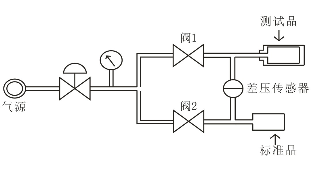
GL-FS-CS-IP67-5差压式正压气密测试仪:

检测原理:采用相同压力的气体同时充入到被测物和基准物内,经过一定时间后,观察两侧的平衡情况。若被测物不漏,平衡状态将会一直保持下去。如果被测物存在泄漏,那么它内部的压力就会逐渐降低,平衡就被破坏,差压传感器将直接计算出它的压力差;压力差在允许的范围内为合格,绿灯显示;压力差在允许的范围外为不合格,红灯显示。
○GL-FS-CS-IP67-5差压式正压气密测试仪规格与技术参数如下:
○主机外形尺寸:长350mm×宽400mm×高350mm
○检测方式:差压式
○结构:总体式
○重量:15kg
○测试压力:正压0-600kpa
○差压传感器量程:0-6kpa
○分辨率:1pa
○测试精度:0.1%FS
○合格与不合格用LED红、蓝指示灯显示,使用者一目了然。
○采用进口高精度差压传感器
○0泄漏电磁阀
○检测时间可调0-2000S
○稳压时间可调0-500S
○排气时间可调0-1000S
○每天所测试产品合格与不合格的数量统计
○允许泄漏值可调5-65000pa
○气源5-8bar
○电源:220V-AC
○本仪器出厂时压力单位设定为KPa,即千帕为单位
○常用压力单位换算:0.1MPa=1bar=100KPa=1.0197kgf/cm2=14.503Psi=10197.162mmH2O毫米水柱
○另:可根据客户要求订做0-10000kpa之超高压测试仪